Автомобильные Форумы POKATILI.RU

Форумы Добровольного Общества Взаимного Обеспечения на Дорогах
Текущее время: Пн дек 01, 2025 21:00

Часовой пояс: UTC + 4 часа [ Летнее время ]




Начать новую тему Ответить на тему  [ Сообщений: 22 ]  На страницу Пред.  1, 2
Автор Сообщение
 Заголовок сообщения:
СообщениеДобавлено: Ср янв 19, 2011 1:17 
Не в сети
OHV гуру
Аватара пользователя

Зарегистрирован: Вт июн 10, 2008 1:02
Сообщения: 473
Откуда: Родом с Тульской обл.Сейчас живу Ленинградская обл.г.Кириши
У меня не такие двигателя корректора фар,намного старее.
Но принцип работы должен быть одинаков.

Возьми тестор с вольтметром и промерь напряжение на клемнике который вставляется в корректор.
Оно должно быть примерно как на рисунке(ТОЛЬКО ПРИ ВКЛЮЧЕННЫХ ГАБАРИТАХ).
Если этого нет то ищи обрыв в проводах или разбирай на торпеде сам регулятор и замеряй напряжение там.


Вложения:
IMG 1.JPG
IMG 1.JPG [ 57.13 КБ | Просмотров: 3681 ]

_________________
Был 10 лет. Москвич 2140 1984г. До сих пор ездит у другого хозяина.
В 2007г. приобрёл Ford Escort-декабрь93г.5-дверн хечбек.серебристый-металик.карб-1.3L.
Вернуться к началу
 Профиль  
 
 Заголовок сообщения:
СообщениеДобавлено: Вс янв 23, 2011 1:04 
Не в сети
ученик форума
ученик форума

Зарегистрирован: Вс янв 09, 2011 14:33
Сообщения: 19
Откуда: Гомель, РБ
Андрей06
Если соотнести твою схему и мою фотку в самом начале темы, цифры 1 и 3 - это плюс и минус, а где конкретно плюс, и где минус не подскажешь?


Вернуться к началу
 Профиль  
 
 Заголовок сообщения:
СообщениеДобавлено: Вс янв 23, 2011 20:05 
Не в сети
OHV гуру
Аватара пользователя

Зарегистрирован: Вт июн 10, 2008 1:02
Сообщения: 473
Откуда: Родом с Тульской обл.Сейчас живу Ленинградская обл.г.Кириши
msergio
Цитата:
где конкретно плюс, и где минус не подскажешь?

Если честно то сейчас в такой холод не охота лесть и мерять где "+и-".

Да корректоры у тебя другие(более новее модель) может и наоборот подключение полярности быть.

У тебя же вроде одна сторона работает,так чего не померять самому?
И относительно неё подключай другой корректор.

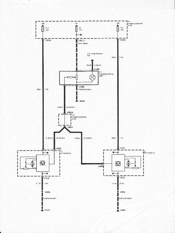
Ниже схема подключения корректора(но не эскорта).
Но похожая.
Так для общего понятия.


Вложения:
IMGу.JPG
IMGу.JPG [ 92.94 КБ | Просмотров: 3702 ]

_________________
Был 10 лет. Москвич 2140 1984г. До сих пор ездит у другого хозяина.
В 2007г. приобрёл Ford Escort-декабрь93г.5-дверн хечбек.серебристый-металик.карб-1.3L.
Вернуться к началу
 Профиль  
 
 Заголовок сообщения:
СообщениеДобавлено: Пн фев 07, 2011 17:14 
Не в сети
ученик форума
ученик форума

Зарегистрирован: Вс янв 09, 2011 14:33
Сообщения: 19
Откуда: Гомель, РБ
На выходных (благо, потеплело) подключил корректор. Если смотреть первое фото (в самом начале темы), то были перепутаны местами 1 и 3 контакты. Вначале подключил как есть (слева направо: ЗЕЛЕНЫЙ-СИНИЙ-БЕЛЫЙ) - фара в порядке, корректор не работает. Далее поменял местами ЗЕЛЕНЫЙ и БЕЛЫЙ провода в коннекторе, подключил - РАБОТАЕТ ВСЁ!!!
Итак: контакты в коннекторе слева-направо "ПЛЮС" - УПРАВЛЕНИЕ - "МИНУС". Одинаково для обеих фар. Несоблюдение полярности корректор не убило.
В конце, немного не в тему, хочу спросить совета - хочу лампы поменять. Что посоветуете (без фанатизма - до 30 уе.)? Зрение фиговое, хочется нормальный свет в дождливую погоду, а не только ночью. Сам пока насмотрел Philips VisionPlus (+50%).
P.s.: спасибо всем за помощь.


Вложения:
Комментарий к файлу: Как должно быть
IMG_2213_ИТОГО (5).JPG
IMG_2213_ИТОГО (5).JPG [ 467.61 КБ | Просмотров: 3682 ]
Вернуться к началу
 Профиль  
 
 Заголовок сообщения: Re: Подключение корректора фар
СообщениеДобавлено: Ср май 09, 2012 12:43 
Не в сети
Модератор форума
Модератор форума
Аватара пользователя

Зарегистрирован: Ср сен 01, 2010 13:53
Сообщения: 1979
Откуда: Россия, Питер, центральный р-н
Машина: другой Ford
Не понимаю, вчера снимал левую фару. В левой фаре не работает корректор (видимо в проводке дырка), но почему при отключении\подключении разъема на левой фаре, начинает жужать правая фара??

оба моторчика живы

Напряжение на управляющем проводе мотора замерять относительно "+" или "-"

_________________
С уважением, Антон.
-------------------------------------
Ford Focus 2006 универсал TDCI 1,8
был Ford Escort 1997 универсал Zetec 1.6 16v


Вернуться к началу
 Профиль  
 
 Заголовок сообщения: Re:
СообщениеДобавлено: Ср авг 08, 2012 23:20 
Не в сети
чайник форума (знак 70)
чайник форума (знак 70)
Аватара пользователя

Зарегистрирован: Сб сен 19, 2009 11:09
Сообщения: 224
Откуда: Славянск , Украина .
Машина: Ford Escort
msergio писал(а):
...поменял местами ЗЕЛЕНЫЙ и БЕЛЫЙ провода в коннекторе, подключил - РАБОТАЕТ ВСЁ!!!
Итак: контакты в коннекторе слева-направо "ПЛЮС" - УПРАВЛЕНИЕ - "МИНУС". Одинаково для обеих фар. Несоблюдение полярности корректор не убило.


Спасибо за фото и подробное описание процесса , благодаря Вам и я смог запустить корректор. Как выяснилось он также не работал по причине неправильной полярности.
Но возник еще вопрос:
- каков должен быть ход штока ?
У меня он , от минимума до максимума - изменяется всего лишь на 5мм. Это нормально ?

_________________
Ford Escort МК7 , 1.3HCS, 1995 г.


Вернуться к началу
 Профиль  
 
 Заголовок сообщения: Re: Подключение корректора фар
СообщениеДобавлено: Вс дек 01, 2013 21:02 
Не в сети
чайник форума (знак 70)
чайник форума (знак 70)

Зарегистрирован: Вт авг 30, 2011 11:23
Сообщения: 78
Откуда: г.Углич
Машина: Ford Escort
В книжке 5 мм - норма.


Вложения:
Моторчик корректора.jpg
Моторчик корректора.jpg [ 98.42 КБ | Просмотров: 3413 ]

_________________
Ford Escort Express AVL 91 1.8 D (грузовой фургон)
Вернуться к началу
 Профиль  
 
Показать сообщения за:  Поле сортировки  
Начать новую тему Ответить на тему  [ Сообщений: 22 ]  На страницу Пред.  1, 2

Часовой пояс: UTC + 4 часа [ Летнее время ]


Кто сейчас на конференции

Сейчас этот форум просматривают: нет зарегистрированных пользователей и гости: 2


Вы не можете начинать темы
Вы не можете отвечать на сообщения
Вы не можете редактировать свои сообщения
Вы не можете удалять свои сообщения
Вы не можете добавлять вложения

Найти:
Перейти:  
cron
POWERED_BY
Русская поддержка phpBB
[ Time : 0.027s | 17 Queries | GZIP : Off ]