Автомобильные Форумы POKATILI.RU

Форумы Добровольного Общества Взаимного Обеспечения на Дорогах
Текущее время: Ср мар 04, 2026 13:25

Часовой пояс: UTC + 4 часа [ Летнее время ]




Начать новую тему Ответить на тему  [ Сообщений: 11 ] 
Автор Сообщение
 Заголовок сообщения: Что за конденсатор?
СообщениеДобавлено: Сб фев 05, 2011 2:26 
Не в сети
OHV гуру
Аватара пользователя

Зарегистрирован: Вт июн 10, 2008 1:02
Сообщения: 473
Откуда: Родом с Тульской обл.Сейчас живу Ленинградская обл.г.Кириши
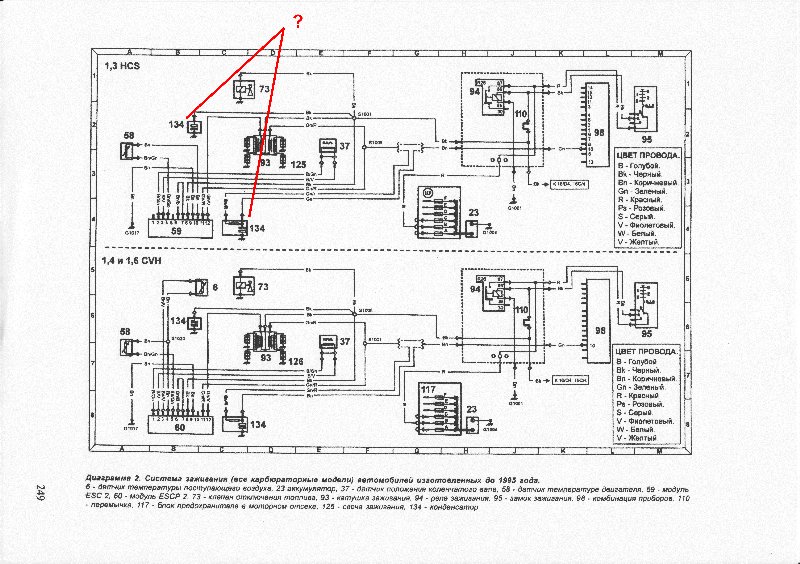
Вопрос к спецам по электрики.

Что за конденсаторы указанные в схеме?

При поиске на авто я их не обнаружил.
Я так понимаю они стоят для сглаживания импульсов питания катушки зажигания.
Сколько они примерно ёмкостью и электролитические (с плюсом и минусом)или простые?
Где они стоят?
Повозможности скиньте их фото.


Вложения:
Комментарий к файлу: Что за конденсаторы?
IMGу.JPG
IMGу.JPG [ 130.3 КБ | Просмотров: 3671 ]

_________________
Был 10 лет. Москвич 2140 1984г. До сих пор ездит у другого хозяина.
В 2007г. приобрёл Ford Escort-декабрь93г.5-дверн хечбек.серебристый-металик.карб-1.3L.
Вернуться к началу
 Профиль  
 
 Заголовок сообщения:
СообщениеДобавлено: Сб фев 05, 2011 3:20 
Не в сети
профессионал форума
профессионал форума
Аватара пользователя

Зарегистрирован: Пт ноя 21, 2008 0:19
Сообщения: 2158
Откуда: Брест, Беларусь
Ёмкость небольшая.
НЕэлектролитические.
В зетеке стоИт один на ВВ-катушке. Второго вроде нет. В HCS думаю такой же.
Убирает импульсы в питании, т.е.подключён к +и- 12В.

Всё имхо.

_________________
Escort Mk7 '96 1.6i Zetec 4LPG универсал
Mondeo Mk3 '02 2.0i DuraTec 4LPG универсал
Белорусский Ford Клуб


Вернуться к началу
 Профиль  
 
 Заголовок сообщения:
СообщениеДобавлено: Сб фев 05, 2011 4:20 
Не в сети
OHV гуру
Аватара пользователя

Зарегистрирован: Вт июн 10, 2008 1:02
Сообщения: 473
Откуда: Родом с Тульской обл.Сейчас живу Ленинградская обл.г.Кириши
ДмитрийМ
Цитата:
Ёмкость небольшая.

Небольшая в пикофарадах или микрофарадах?
Нужны поточнее данные о ёмкости.
Хочю себе поставить.

_________________
Был 10 лет. Москвич 2140 1984г. До сих пор ездит у другого хозяина.
В 2007г. приобрёл Ford Escort-декабрь93г.5-дверн хечбек.серебристый-металик.карб-1.3L.


Вернуться к началу
 Профиль  
 
 Заголовок сообщения:
СообщениеДобавлено: Сб фев 05, 2011 22:08 
Не в сети
OHV гуру
Аватара пользователя

Зарегистрирован: Вт июн 10, 2008 1:02
Сообщения: 473
Откуда: Родом с Тульской обл.Сейчас живу Ленинградская обл.г.Кириши
Ну чего.
Где специалисты по электрике??????????????? Ауууу ...


Сколько ёмкость конденсаторов??????????????

_________________
Был 10 лет. Москвич 2140 1984г. До сих пор ездит у другого хозяина.
В 2007г. приобрёл Ford Escort-декабрь93г.5-дверн хечбек.серебристый-металик.карб-1.3L.


Вернуться к началу
 Профиль  
 
 Заголовок сообщения:
СообщениеДобавлено: Вс фев 06, 2011 0:58 
Не в сети
Модератор раздела FAQ
Модератор раздела FAQ
Аватара пользователя

Зарегистрирован: Вт фев 28, 2006 16:15
Сообщения: 6483
Откуда: Москва.
Машина: другой Ford
Жди Наталью. ::thinking::

_________________
С уважением, Михаил.
Променял Эскорт 16V на Форд-Фокус II и III.


Вернуться к началу
 Профиль  
 
 Заголовок сообщения:
СообщениеДобавлено: Вс фев 06, 2011 3:53 
Не в сети
профессионал форума
профессионал форума
Аватара пользователя

Зарегистрирован: Пт мар 03, 2006 3:59
Сообщения: 2191
Откуда: Питер Ржевка -Пороховые
Нмжний RC-цепочка для нормальной работы тахометра,
Верхний - ваще необязателен

_________________
ORION-88 CVH-1.6 EEC-IV
Focus II 1,8 Trend джинсовый


Вернуться к началу
 Профиль  
 
 Заголовок сообщения:
СообщениеДобавлено: Вс фев 06, 2011 4:04 
Не в сети
OHV гуру
Аватара пользователя

Зарегистрирован: Вт июн 10, 2008 1:02
Сообщения: 473
Откуда: Родом с Тульской обл.Сейчас живу Ленинградская обл.г.Кириши
Victor ORION-88
Цитата:
Нмжний RC-цепочка для нормальной работы тахометра,
Верхний - ваще необязателен

Тахометра у меня нет.Так что нижний исключаем.

А вот из отсутствия или пробоя второго конденсатора ,у меня скорее всего идут незначительные сбои в работе двигателя.

Та кто нибуть может сказать сколько его ёмкость хоть примерно?

Чтобы я методом тыка мог подсоеденять примерные кондёры в цепь питания катушки и контролировать пропадут ли эти сбои двигателя или нет.

_________________
Был 10 лет. Москвич 2140 1984г. До сих пор ездит у другого хозяина.
В 2007г. приобрёл Ford Escort-декабрь93г.5-дверн хечбек.серебристый-металик.карб-1.3L.


Вернуться к началу
 Профиль  
 
 Заголовок сообщения:
СообщениеДобавлено: Вс фев 06, 2011 4:08 
Не в сети
профессионал форума
профессионал форума
Аватара пользователя

Зарегистрирован: Пн сен 03, 2007 14:21
Сообщения: 1628
Откуда: Барановичи - РБ
На катушке подключен как фильтр иголок (коротких ВВ скачков напряжения) по питанию от катушки. Емкость навскидку 0.1 - 1 мкФ, напруга 300-500В на твой выбор, если цешку найду завтра померяю, кондер неполярный.

ЗЫ. Кондер стоит как фильтр помех от катушки, он никак не улучшает ее работу. Если есть осцилл/быстрый стрелочный вольтметр, сними напругу при сбоях и при нормальной работе, и суди по различиям.

_________________
Escort [MkVII] '97 - 3 двери, PTE (CVH) 1.4i, ABS, ГУР - живчик. Нашел нового хозяина. Больше не требует внимания к своему ЛКП.


Вернуться к началу
 Профиль  
 
 Заголовок сообщения:
СообщениеДобавлено: Вс фев 06, 2011 4:17 
Не в сети
OHV гуру
Аватара пользователя

Зарегистрирован: Вт июн 10, 2008 1:02
Сообщения: 473
Откуда: Родом с Тульской обл.Сейчас живу Ленинградская обл.г.Кириши
Creator
Огромное спасибо!!!
Хоть один человек на форуме нашёлся кто смог нормально объяснить ситуацию.
А фото не можешь конденсатора сделать?
И где он установлен?

_________________
Был 10 лет. Москвич 2140 1984г. До сих пор ездит у другого хозяина.
В 2007г. приобрёл Ford Escort-декабрь93г.5-дверн хечбек.серебристый-металик.карб-1.3L.


Вернуться к началу
 Профиль  
 
 Заголовок сообщения:
СообщениеДобавлено: Вс фев 06, 2011 4:54 
Не в сети
профессионал форума
профессионал форума
Аватара пользователя

Зарегистрирован: Пн сен 03, 2007 14:21
Сообщения: 1628
Откуда: Барановичи - РБ
На моем он выглядит возможно по-другому... На фотке в верхнем левом углу. Белая (бывает серая) коробочка, с одной стороны ухо под болт - масса, сверху двухпроводная фишка, подключен только один провод - + катушки.


Вложения:
IMG_3810.JPG
IMG_3810.JPG [ 104.9 КБ | Просмотров: 3657 ]

_________________
Escort [MkVII] '97 - 3 двери, PTE (CVH) 1.4i, ABS, ГУР - живчик. Нашел нового хозяина. Больше не требует внимания к своему ЛКП.
Вернуться к началу
 Профиль  
 
 Заголовок сообщения:
СообщениеДобавлено: Вс фев 06, 2011 14:52 
Не в сети
бомбила форума
бомбила форума
Аватара пользователя

Зарегистрирован: Пт окт 30, 2009 1:52
Сообщения: 1064
Откуда: Великий Новгород
На 1,4 CVH конденсатор на катушке выглядит так: http://pokatili.ru/forum/ftopic32642.php фото "06.jpg"

_________________
Ford Escort Hatchback 1993; 1,4 CVH - F6F; моновпрыск CFI


Вернуться к началу
 Профиль  
 
Показать сообщения за:  Поле сортировки  
Начать новую тему Ответить на тему  [ Сообщений: 11 ] 

Часовой пояс: UTC + 4 часа [ Летнее время ]


Кто сейчас на конференции

Сейчас этот форум просматривают: нет зарегистрированных пользователей и гости: 4


Вы не можете начинать темы
Вы не можете отвечать на сообщения
Вы не можете редактировать свои сообщения
Вы не можете удалять свои сообщения
Вы не можете добавлять вложения

Найти:
Перейти:  
POWERED_BY
Русская поддержка phpBB
[ Time : 0.022s | 16 Queries | GZIP : Off ]