Автомобильные Форумы POKATILI.RU

Форумы Добровольного Общества Взаимного Обеспечения на Дорогах
Текущее время: Ср мар 04, 2026 14:56

Часовой пояс: UTC + 4 часа [ Летнее время ]




Начать новую тему Ответить на тему  [ Сообщений: 37 ]  На страницу Пред.  1, 2, 3
Автор Сообщение
 Заголовок сообщения:
СообщениеДобавлено: Пт июн 04, 2010 9:31 
Не в сети
чайник форума (знак 70)
чайник форума (знак 70)
Аватара пользователя

Зарегистрирован: Пн июн 15, 2009 10:53
Сообщения: 77
Откуда: Питер
Вот вчера посмотрел !!
Я просмотрел все предох. и все они рабочие!!!!Это точно!!
Я вчера выяснил точный кася!!
Когда я закрываю дверь то свет в салоне не откл.НО когда вкл. ближний свет то свет в салоне гаснет!!....Концевики проверил все хорошие и рабочие!!!Что может быть?В чем глюк то не пойму?


Вложения:
DSC01009.JPG
DSC01009.JPG [ 441.86 КБ | Просмотров: 1662 ]
DSC01008.JPG
DSC01008.JPG [ 494.65 КБ | Просмотров: 1659 ]

_________________
Ford Escort,объем 1,4 бензиновый., синий металлик универсал,98г.Спб.
vin WFONXXGCANWU26057


Надо брать машину в руки и бегать пешком...=)
Вернуться к началу
 Профиль  
 
 Заголовок сообщения:
СообщениеДобавлено: Пт июн 04, 2010 12:17 
Не в сети
Специалист по электрике
Аватара пользователя

Зарегистрирован: Вт сен 20, 2005 4:06
Сообщения: 6562
Откуда: сКольский п-ов
Grom писал(а):
Что может быть?В чем глюк то не пойму?

Это не глюк. Или проводка или блок реле. Боюсь без тестера ничего не сделать.
Попробуй снять реле задержки освещения и поставить вместо него проволочную перемычку. Отключается при закрытии двери?

_________________
Мир всем...
Escort''95 mk6, CLX, hatchback five-door , CFI, J6A, HCS 1.3
...имеющие уши да услышат...
...у быстро бегущей маленькой мышки лапок не видно - отрицать невидимое есть очевидная ересь...


Вернуться к началу
 Профиль  
 
 Заголовок сообщения:
СообщениеДобавлено: Пт июн 04, 2010 13:55 
Не в сети
чайник форума (знак 70)
чайник форума (знак 70)
Аватара пользователя

Зарегистрирован: Пн июн 15, 2009 10:53
Сообщения: 77
Откуда: Питер
MozgoveD писал(а):
Это не глюк. Или проводка или блок реле. Боюсь без тестера ничего не сделать.
Попробуй снять реле задержки освещения и поставить вместо него проволочную перемычку. Отключается при закрытии двери?
_______________


Пробывал все работает!!!Походу где косяк при подключения магнитолы!!Т.к. я сам подключат её...такое возможно?!Может магнитола на одной цепи сидят?

_________________
Ford Escort,объем 1,4 бензиновый., синий металлик универсал,98г.Спб.
vin WFONXXGCANWU26057


Надо брать машину в руки и бегать пешком...=)


Вернуться к началу
 Профиль  
 
 Заголовок сообщения:
СообщениеДобавлено: Пт июн 04, 2010 17:54 
Не в сети
чайник форума (знак 70)
чайник форума (знак 70)
Аватара пользователя

Зарегистрирован: Пн июн 15, 2009 10:53
Сообщения: 77
Откуда: Питер
Что больше мыслей нет?

_________________
Ford Escort,объем 1,4 бензиновый., синий металлик универсал,98г.Спб.
vin WFONXXGCANWU26057


Надо брать машину в руки и бегать пешком...=)


Вернуться к началу
 Профиль  
 
 Заголовок сообщения:
СообщениеДобавлено: Пт июн 04, 2010 18:31 
Не в сети
Специалист по электрике
Аватара пользователя

Зарегистрирован: Вт сен 20, 2005 4:06
Сообщения: 6562
Откуда: сКольский п-ов
Grom писал(а):
Что больше мыслей нет?

Ближний свет и магнитола никак не связаны с салонным освещением.
Каких мыслей ты ждешь? Я ж не экстрасекс знать как ты подключался.

Из сказанного тобой могу сделать вывод - что на реле задержки освещения не приходит +12В на одну из ног. Почему - надо брать тестер и искать.
Так устраивает?

_________________
Мир всем...
Escort''95 mk6, CLX, hatchback five-door , CFI, J6A, HCS 1.3
...имеющие уши да услышат...
...у быстро бегущей маленькой мышки лапок не видно - отрицать невидимое есть очевидная ересь...


Вернуться к началу
 Профиль  
 
 Заголовок сообщения:
СообщениеДобавлено: Пт июн 04, 2010 22:49 
Не в сети
Модератор раздела
Модератор раздела
Аватара пользователя

Зарегистрирован: Пт дек 05, 2008 0:10
Сообщения: 8793
Откуда: г Обнинск Калужская обл
Такой вопросик,а прикуриватель работает?И откуда ты запитал магнитолу?У тебя по схеме общий предохранитель стоит 29 на освещение и прикуривотель,может где то контакт в нём стоит посматреть. Вот тебе электросхемы эскортов http://pokatili.ru/forum/ftopic12428-0-0-asc-.php

_________________
.Был:FORD eskort 1991г 1,4дв,СVН, EFI,хетч
сейчас Хонда CR-V 2000г.американка
Несправедливо не ответить на несправедливость!
Жестоко не ответить на жестокость!


Вернуться к началу
 Профиль  
 
 Заголовок сообщения:
СообщениеДобавлено: Вс июн 06, 2010 11:26 
Не в сети
Специалист по электрике
Аватара пользователя

Зарегистрирован: Вт сен 20, 2005 4:06
Сообщения: 6562
Откуда: сКольский п-ов
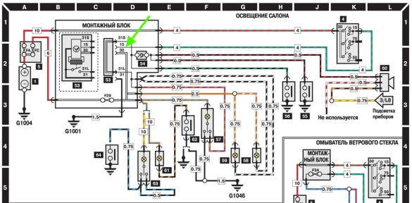
Grom писал(а):
Вот вчера посмотрел !!
...НО когда вкл. ближний свет то свет в салоне гаснет!!....Концевики проверил все хорошие и рабочие!!!Что может быть?

На контакте 15 реле задержки освещения нет +12В с замка зажигания, поэтому и не гаснет. При включении ближнего света через цепи ближнего света там может появляться +12В, поэтому гаснет.


Вложения:
Комментарий к файлу: Внутреннее освещение
sh18.jpg
sh18.jpg [ 136.86 КБ | Просмотров: 1665 ]

_________________
Мир всем...
Escort''95 mk6, CLX, hatchback five-door , CFI, J6A, HCS 1.3
...имеющие уши да услышат...
...у быстро бегущей маленькой мышки лапок не видно - отрицать невидимое есть очевидная ересь...
Вернуться к началу
 Профиль  
 
Показать сообщения за:  Поле сортировки  
Начать новую тему Ответить на тему  [ Сообщений: 37 ]  На страницу Пред.  1, 2, 3

Часовой пояс: UTC + 4 часа [ Летнее время ]


Кто сейчас на конференции

Сейчас этот форум просматривают: нет зарегистрированных пользователей и гости: 3


Вы не можете начинать темы
Вы не можете отвечать на сообщения
Вы не можете редактировать свои сообщения
Вы не можете удалять свои сообщения
Вы не можете добавлять вложения

Найти:
Перейти:  
POWERED_BY
Русская поддержка phpBB
[ Time : 0.025s | 16 Queries | GZIP : Off ]